Состав электростатической коптильни
Электростатическая коптильня своими руками несложна в устройстве. Её основными частями являются:
- Корпус. Допускается использование металлической или деревянной (в качестве альтернативы – фанера) оболочки;
- Высоковольтный блок (до 20 кВ);
- Дымогенератор.
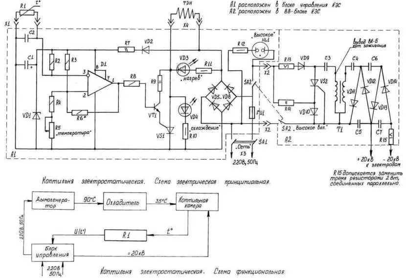
Базовое устройство коптильни представлено на схеме, с помощью которой можно представить себе будущую конструкцию самодельного агрегата.
Корпус
Одни из основных предназначений корпуса – генерирование и сохранение густоты дыма. Эта причина располагает к выбору герметично закрывающегося ящика, который в дальнейшем оборудуют штуцером для отвода дыма. Если устройство своими руками будет эксплуатироваться в помещении, то предусматривают наличие отводного патрубка (трубки).
Электростатическое копчение не способствует выделению большого количества дыма, поэтому опасаться задымления помещения не следует. Устройство вполне подходит для копчения продуктов на кухне.
Размеры корпуса зависят от величины и количества заготовок для копчения
Проектируя габариты важно понимать, что в маленькой коптильне много продуктов не разместишь, а в большой необходимо наличие мощного источника дыма. Коптильная камера с оптимальными размерами – 600(высота)×400(ширина). Объём – до 100 литров
Объём – до 100 литров.
Высоковольтный блок
Предназначен для вырабатывания высокого напряжения для подачи на сетку. Более детально показано на видео:
Для изолирования продукта от металлического корпуса используют специальные крепления для полуфабрикатов – диэлектрические стержни. Ими же оборудуют опоры под сетку (если она предусматривается в конструкции).
Генератор напряжения можно извлечь из трансформатора строчной развёртки телевизора. Также используются катушки зажигания транспортного средства. Для подключения необходимо присоединить один выходной провод к крюку, а другой – к высоковольтной камере.
Для виденья электростатического потенциала предусматривают установку индикатора.
Генератор дыма
Его предназначение – создание густого облака дыма за счёт тления щепы из фруктовых деревьев. Приемлемо добавление в генератор ароматических веществ, улучшающих вкус и аромат деликатеса. Регулирование температуры дыма происходит с помощью корректировки длины дымопровода.
Так как агрегат электрический, тление щепы будет происходить при контакте с нагретой поверхностью от электроплитки или керамической спирали другого прибора. В случае последнего варианта, необходимо изолировать нагревательный элемент и подготовить к подключению:
Нагревательный элемент и сковорода с древесными опилками помещаются в подходящую по размерам кастрюлю и закрываются крышкой.
Дымогенератор подсоединяется к корпусу коптильни.
Преимуществом метода холодного копчения продукта в электростатической коптильни является активный процесс диффузии, в период которого расходуется практически весь дым из дымогенератора, улучая вкус и сокращая период приготовления деликатесов.
Копчёные продукты, в основном, относятся к группе деликатесов. Копчение придаёт рыбе или мясу совершенно новые вкусовые качества, на которые можно влиять при помощи состава дыма. Но чтобы дым проник в продукт и вызвал его изменение, необходимо достаточно много времени. В некоторых случаях копчение может потребовать от суток и дольше. Для ускорения процесса копчения продуктов применяется способ электростатического, или холодного копчения.
Принцип холодного копчения основан на увеличении концентрации дыма вокруг продукта. Увеличение плотности дыма достигается электростатическим полем и охлаждением дыма. Такая позволяет получить готовый продукт менее чем за одни сутки. Так как продукт обычно используется спустя некоторое время после приготовления, за это время происходит распространение накопленного дыма внутрь продукта. После этого получается полное сходство с обычным копчением.
Следует учесть, что в электростатической коптильне холодного копчения требуется напряжение 20 киловольт, которое является смертельно опасным для всего живого, в том числе и для человека. В такой коптильне за время её работы накапливается электрический заряд.
Высоковольтный генератор для копчения электростатикой
После того, как он заинтересовался электростатическим выжиганием, в течение нескольких месяцев практически ежедневных экспериментов было разработано высоковольтное устройство с циклическим таймером. Еще несколько месяцев ушло на подбор компонентов и разработку окончательной сборки.
Характеристики высоковольтного блока:
- Размеры корпуса: 135x75x50 мм. (без учета блока питания и выступающих частей);
- Напряжение питания: 12 В, потребляемый ток до 1 А;
- Электропитание: 220 В 2A в комплекте;
- Выходное напряжение:
20 кВ (регулируемый);
Дисплей: OLED ;Блок управления: энкодер.
Демонстрация работы
Обратите внимание, что вам понадобится высоковольтный кабель для подключения высоковольтного генератора к коптильне. Проще всего заказать его на aliexpress, задав в поиске «высоковольтный провод» или «высоковольтный провод»
Такая проволока используется в CO2 лазерных станках, и конкретно в этом устройстве. Заявлено, что он выдерживает напряжение до 40 кВ.
Кроме этого, возможно, подойдут провода ПМВК, ПВН, ПВВ, а если их нет, то подойдет советский антенный кабель, я пробовал:
Практическая часть
Теперь нам нужно сделать высоковольтный дымовой блок (далее — ВН блок). Для этого мы используем детали с Aliexpress. Нам понадобятся:
- Любой источник питания с напряжением от 12 до 16 В. 16 В обеспечивает максимальный выход блока высокого напряжения и является пределом мощности для микросхемы NE555, на которой работает ШИМ.
- Вольтметр — амперметр для визуального контроля силы процесса обжига. Использование вольтметра/амперметра позволяет отрегулировать ток и напряжение до оптимального для используемой коптильни. Это также позволяет регулировать напряжение копчения для различных уровней влажности, например, для зимы и лета.
- Сам блок ШИМ. Он может быть разным, но должен вырабатывать импульсы с частотой не более 1500 Гц. Это максимальная эффективная частота для используемых высоковольтных СВЧ диодов. Кроме того, мощность должна составлять не менее 4 ампер, больше — надежнее. Я, например, вполне доволен тем, что купил на Aliexpress. По правде говоря, вам нужно перевести его на более низкую частоту, заменить конденсатор, указанный стрелкой, на 103 (то есть 001мкф).
- Катушка зажигания. Я не могу сказать наверняка, что будет работать лучше, я использовал 12-вольтовую катушку от Toyota A/M. Я предполагаю, что лучше использовать катушку для работы с электронным зажиганием.
- Используемые диоды взяты из микроволновой печи на 0,35 А 15000 В. Они одинаково хорошо выдерживают нагрузку, даже короткое замыкание. Как правило, существуют диоды до 2,5 ампер, это для очень сильных курильщиков.
- Кроме того, есть еще конденсаторы. Благоприятно 15000 вольт и около 560 пФ. Отклонение до 25% в обе стороны не ухудшит качество собранного на них выпрямителя.
Электростатическая коптильня для себя, наиболее простой вариант
Коптить сало и мясо можно достаточно просто и в условиях городской квартиры, где нет возможности установить и запустить генератор дыма, и тем более нет способа избавляться от продуктов горения стружек. Поэтому домашние модели электростатической коптильни изготавливаются компактными и маломощными.
Основные преимущества приведенного ниже варианта электрической коптильной камеры заключаются в следующем:
- Очень простая конструкция;
- Минимальное количество материалов и деталей, требующихся для изготовления коптильни;
- Легкое обслуживание.
Основные положения и принцип работы коптильни с управляемым электростатическим полем изложены на видео
Конструкция камеры
Коптильня представляет собой корпус диаметром 300-350 мм и высотой 600-700 мм, можно использовать пластиковую или картонную трубу соответствующего диаметра. В нижней части корпуса изготавливается металлическое основание – гильза, лучше всего из алюминиевой или стальной емкости.
В данной конструкции нет отдельного выносного дымогенератора, вместо него используется встроенная модель. По сути, это лоток со всторенным электронагревателем. Так как объем электростатической камеры небольшой, то для одной сессии закладывается не более 70 мл мелкой опилки из бука или ольхи. В качестве нагревателя можно использовать китайский паяльник со снятой ручкой, вместо жала уложена согнутая спиралью медная проволока.
Основное количество дыма в коптильне образуется за счет возгонки сухой стружки при контакте с разогретой до 350-400 о С спиралью нагревателя. В результате дым для электростатического копчения получается более холодный, влажный и насыщенный, чем при термическом разложении древесины. Большая часть дыма охлаждается на конусной тарелке в нижней части коптильни.
Для того чтобы избежать утечки дыма, в верхней части крышки устанавливается патрубок тройник, на который одевается емкость для сбора конденсата и миниатюрный вентилятор. Часть воздуха и дыма из электростатической камеры откачивается через полихлорвиниловую трубку для того, чтобы создать разрежение и предотвратить утечку запахов и дыма.
Устройство электростатического блока
Электрическая часть коптильни состоит из трех частей:
- Генератора электростатического высокого напряжения;
- Подвески для мяса и рыбы;
- Направляющей сетки.
В верхней части коптильни на керамических изоляторах установлена решетка, на которую одевается подвеска с продуктами. К решетке подключается отрицательный электрод электростатического генератора. Вдоль стенок коптильни укладывается ватман с наклеенной проволокой, это положительный электрод. На проволоке припаяны заостренные отрезки из той же проволоки, они направляют поток заряженных молекул в сторону продуктов.
Схема генератора
Наиболее сложная часть электростатической коптильни – это электронная схема генератора постоянного высоковольтного напряжения. Схема генератора электростатики представлена ниже.
В основе схемы используется высоковольтный трансформатор ТДС17. Для формирования прямоугольных импульсов используется схема, собранная на NE555 из мощного полевого транзистора IRF3205, рабочая частота задающих цепей около 10кГц, но ее можно регулировать с помощью переменного резистора R5. В результате потенциал электростатического поля на сетке коптильни может изменяться в пределах 10%. Для питания схемы используют сборку ЕН 8 142 серии.
В качестве первичной обмотки используют многожильный медный провод диаметром 1 мм, десять витков наматываются непосредственно на магнитопровод. При настройке генератора высоковольтного поля, возможно, придется поменять местами подключение, чтобы на выходе получилась нужная для коптильни полярность.
Самостоятельная сборка
Для очень маленькой коптильни вместительностью в 3-5 кг подойдет трансформатор строчной развертки от старого лампового телевизора. Для конструкции покрупнее можно использовать катушку зажигания от автомобиля. В этом случае в камеру можно загрузить намного больше продуктов, ведь хорошая катушка сможет выдавать и свыше 30 тысяч вольт напряжения.
Генерирующий ток узел
Кроме трансформатора понадобится:
- Проволочная сетка из любого металла.
- Изоляторы (оптимально эбонит, но подойдет и крепкая древесина).
- Хороший сетевой кабель.
- Умножитель напряжения.
- Блок питания.
В новых моделях телевизоров с вакуумными кинескопами установлены трансформаторы ТДКС. Он выдает постоянный ток, поскольку умножитель в него уже встроен. А блок питания можно собрать из транзистора КТ 817 или КТ 836 и ограничивающего резистора. Его нужно подбирать исходя, что минимальное сопротивление должно быть 100 Ом, а самое максимальное – 7 кОм.

Высоковольтный генератор для коптильниИсточник humka.ru
Блок питания подключается к 9 и 11 выводу трансформатора. Считать нужно против часовой стрелки. К 12 выводу нужно подсоединить положительный вывод от источника питания на 12-24 В. Следует помнить, что выходной каскад имеет высокое напряжение
Поэтому крайне важно не перепутать полярность

Схема высоковольтного генератораИсточник zenplanter.com
Коптильная камера
С классическим вариантом конструкция сильно отличается. Ведь необходимо надежно изолировать от излучающей сетки, как корпус, так и продукты. Поэтому обычные стержни для подвеса мяса или рыбы не подойдут. Их нужно сделать из диэлектрика. Правда можно использовать изолирующие прокладки из эбонита и под металлический подвес. Но это связано с опасностью при неожиданных неполадках. Лучше всего сделать стержни из дуба, орешника или ясеня. Палки диаметром от 1 до 1,5 см легко выдержат вес продуктов.
Если корпус конструкции металлический, его также хорошо изолируют от проволочной сетки. Материал необходимо использовать тугоплавкий и нереагирующий на компоненты дыма. Но проще, к тому же недорого и безопасно, для корпуса использовать диэлектрический материал.
Подойти может все – фанера, доска, и даже очень плотный картон. Есть варианты использования пластика, но это проблематично. Материал конечно хороший, но неизвестно, как он прореагирует с дымом. Вполне вероятно выделение токсинов. Тем более при нагревании.

Самодельная электростатическая коптильня из дерева и стеклаИсточник uk-parkovaya.ru
Корпус должен плотно закрываться крышкой. В нее встраивается термометр и штуцер из стали. Последний нужен для дымоотвода, поскольку обсуждается квартирный вариант мини коптилки. На него надевается подходящий шланг и выводится в вентиляционный люк. Можно отвести и прямо на улицу через форточку.
Если есть желание время от времени использовать конструкцию для горячего копчения, то под корпус необходимо установить опоры из тугоплавких материалов. Оптимальный объем камеры – немногим больше 50-60 литров. Ориентировочно ее размеры будут 400×400×600 мм. Последний параметр – высота. Но ее можно увеличить в разумных пределах, и расположить камеру в два яруса.
Дымогенератор
Подойдет самая простая конструкция, работающая на опилках или щепе. И единственно что нужно сделать, это обеспечить быстрое охлаждение дымового потока. Этот вопрос решается двумя способами. Первый требует удлинения дымохода от генератора к камере. Для квартиры он очень неудобен.

Дымогенератор для копченияИсточник moekopchenie.ru
Поэтому на дымоход устанавливают змеевик и подключают его к водопроводу. Тем более, что на кухне это сделать легко и просто. Достаточно закрыть теплообменником всего до 15 см длины трубы, чтобы дым остыл до плюс 35 °C. Змеевик можно сделать из медной или стальной трубки. Один конец подключается к кухонному крану, а второй выводится в канализацию.
Виды
В зависимости от того, можно ли переместить коптильню с места на место, различают:
- переносные устройства;
- стационарные;
- складные коптильни.
В зависимости от назначения коптильни можно разделить на два вида:
- бытовые агрегаты, используемые для дома;
- промышленные варианты, предназначенные для использования на крупном производстве.
По температурному воздействию электростатические установки можно разделить на коптильни холодного, горячего или полугорячего копчения. Более распространенным способом приготовления продуктов является горячее копчение. Температура колеблется в пределах 45-150 градусов, а сам процесс занимает всего два часа. По окончании мероприятия на поверхности продуктов проступает ярко-золотистый оттенок. Такой способ не требует просушивания и подвяливания мяса и рыбы после самого копчения.
Перед холодным копчением продукты необходимо тщательно просолить, что может занять от одного до четырнадцати дней. Само копчение производят при температуре не выше 30 градусов в течение довольно долгого времени: процесс может занять от пяти дней до целого месяца. Холодное копчение несущественно меняет цвет готового продукта – мясо и рыба по цвету сходны с сушеными.
Возможные проблемы копчения и пути их решения
Даже если прибор был собран в соответствии с инструкцией, домашние повара (особенно неопытные) часто сталкиваются с рядом трудностей, особенно с низким качеством готового продукта. Давайте рассмотрим наиболее распространенные проблемы и их решения.
- Наличие горечи — обусловлено плохим отбором древесной стружки. Не рекомендуется использовать сосновые дрова, еловые опилки и опилки других хвойных деревьев, так как они содержат много смолы. Это, в свою очередь, негативно сказывается на вкусе готового блюда.
- Кроме того, избыточная влажность в щепе и чрезмерная концентрация в брикетах (специальных прессованных коптильных пластинах) негативно влияют на свойства продукта.
- Рассыпчатая, рыхлая структура может быть объяснена избытком влаги. Перед копчением ингредиенты следует высушить.
- Резкий запах — вяленое мясо и рыба должны как следует проветриваться не менее 6 часов. На самом деле, процедура приготовления еще не закончена, излишки дыма необходимо удалить.
- Низкая температура, отсутствие дыма — это явление чаще всего вызвано неисправностью нагревательных элементов. Проверьте нагревательные элементы на наличие неисправностей и при необходимости замените их.
Принцип копчения
Копчение — это вид тепловой обработки продуктов питания, который был известен еще в древнейшие времена. Его отличительной особенностью является то, что продукты обрабатываются дымом. В процессе копчения необходимо тщательно следить за температурой, количеством дыма, равномерностью нагрева и окуривания продукта.
Такой способ приготовления пищи имеет ряд преимуществ, благодаря которым не теряет свою актуальность с незапамятных времен:
● дым эффективно борется с различными бактериями и паразитами, которые находятся в продуктах и могут нанести существенный вред здоровью человеку;
● копченые продукты сохраняют в себе большое количество полезных микроэлементов и витаминов, если не поддаются воздействию очень высоких температур;
● съестные запасы, приготовленные таким способом, могут храниться длительный срок, так как дым оказывает на них консервирующее воздействие.
Вкус готового блюда зависит от правильно подобранных дров. Связано это с тем, что каждая древесина горит по-своему и имеет индивидуальный привкус. Производители специальных опилок рекомендуют выбирать их тип в зависимости от продукта, который будет поддаваться обработке:
● ольха — она подойдет для приготовления любых мясных и растительных продуктов;
● дуб — предназначен для свинины, говядины и другого красного мяса;
● ива — подойдет для специфического вида мяса и дичи, например мяса медведя, лося или оленя. Также можно коптить рыбу, которая преимущественно обитает в болотах;
● вишня — ее использую для копчения овощей, орехов, а также ягод.
Какие продукты можно готовить в коптильне
Продукты с высоким содержанием жира стоит коптить холодным методом. Большинство из блюд для приготовления холодным способом копчения стоит хорошо замариновать. Домашние колбаски, сало, большая мясная вырезка, мясной рулет, жирная рыба (скумбрия, лосось) и многое другое, под действием низкой температуры прекрасно провяливаются и отдают лишний жир. Кроме того, продукты с высоким процентом жирности сохраняют свежесть за счет длительного окуривания и могут храниться в течение месяца в холодильнике.
Овощи, курицу, морепродукты и нежирную рыбу (окунь, лещ) желательно коптить горячим способом. Довольно высокая температура обработки даёт аппетитную корочку и сделает блюда нежными с ярким вкусом. Но при этом время хранения таких продуктов не больше 4 – 5 дней.
Электрокоптильня – это прекрасный компактный агрегат, который позволит безопасно приготовить замечательные блюда из курицы, рыбы, мяса и овощей. Каждый семейный праздник или просто выходной, можно порадовать себя и своих близких качественными копченостями на семейном столе без лишних затрат, благодаря вот такому универсальному домашнему атрибуту.
Что такое копчение в электростатическом поле?
Обратите внимание! Сущность электростатической обработки дымом заключается в ускорении попадания продуктов горения в продукт. В дальнейшем наблюдаются реакции, которые аналогичны тем, что происходят при обычном копчении. Электростатическое поле не оказывает никакого влияния на такие моменты, как гидролиз и денатурация, происходящие в мясе при воздействии дыма
Электростатическое поле увеличивает скорость диффузии дыма. Соответственно, продукты, копченные посредством данного метода, нужно выдерживать на протяжении нескольких суток. Делать это надо в холодном месте для дозревания. Если речь идет о домашних условиях, достаточно положить продукты в холодильник. Все необходимые процессы за этот период закончатся, а потому продукт станет абсолютно готовым к употреблению
Электростатическое поле не оказывает никакого влияния на такие моменты, как гидролиз и денатурация, происходящие в мясе при воздействии дыма. Электростатическое поле увеличивает скорость диффузии дыма. Соответственно, продукты, копченные посредством данного метода, нужно выдерживать на протяжении нескольких суток. Делать это надо в холодном месте для дозревания. Если речь идет о домашних условиях, достаточно положить продукты в холодильник. Все необходимые процессы за этот период закончатся, а потому продукт станет абсолютно готовым к употреблению
В дальнейшем наблюдаются реакции, которые аналогичны тем, что происходят при обычном копчении. Электростатическое поле не оказывает никакого влияния на такие моменты, как гидролиз и денатурация, происходящие в мясе при воздействии дыма. Электростатическое поле увеличивает скорость диффузии дыма. Соответственно, продукты, копченные посредством данного метода, нужно выдерживать на протяжении нескольких суток. Делать это надо в холодном месте для дозревания. Если речь идет о домашних условиях, достаточно положить продукты в холодильник. Все необходимые процессы за этот период закончатся, а потому продукт станет абсолютно готовым к употреблению.
Если говорить о физической сути процесса, то дым от генератора проходит сквозь сетку. К ней подсоединен положительный полюс источника напряжения постоянного тока. При этом отмечается крайне низкая сила тока. Ионизация дымом наблюдается в дальнейшем, после чего он переходит в камеру коптильни. Тут находятся продукты, к которым подключен отрицательный полюс аналогичного источника. Ионизированный дым под воздействием разноименных зарядов делится на две фракции. С большой скоростью положительно заряженные ионы направляются в сторону продуктов и в буквальном смысле пронзают их толщу.
Идет равномерное распределение составных элементов дыма, благодаря чему мясо или рыба находятся под их воздействием. Вот почему рассматриваемый способ считается одним из наиболее результативных, по сравнению со стандартным копчением. Обычное копчение приводит к обработке верхних слоев в наибольшей степени. Внутренние слои подвергаются меньшему воздействию.
Выполнить коптильню для электростатического копчения можно своими руками. Сложное оборудование или особая подготовка для этого не нужны. Если у вас в наличии есть базовые слесарные навыки и небольшие знания относительно электротехники, этого будет достаточно.
Особенности и преимущества
Многие считают, что электростатическая коптильня не может также качественно обработать продукты, как классические коптильни. На самом деле разница между этими конструкциями лишь в том, что первая имеет специальный блок, увеличивающий скорость и глубину проникания дыма в волокна продукта. Сам процесс копчения по технологии напоминает приготовление мяса и рыбы на пару, но с влажным дымом вместо горячего пара. Электростатика лишь увеличивает скорость диффузии частиц дыма, что позволяет сократить время приготовления всего до нескольких часов, когда с обычной коптильней процесс может занять несколько дней.
Преимущества домашней коптилки
Мы кратко описали, как сделать коптильню своими руками. Эта задача вполне по силам любому хозяину, который привык пользоваться инструментами и хочет готовить вкусные блюда из птицы и рыбы.
Ваши родные и близкие оценят ваши старания, и с радостью полакомятся копченым мясом. Мастера советуют изготовить коптильню самому по таким причинам:
- Стоимость. Коптильни, которые есть в продаже, могут быть простыми по своему устройству или дополнены функциями. Но цены на такие приборы обычно высокие. Коптильня своими руками не потребует от вас больших затрат. Чтобы изготовить ее, подойдут простые материалы и недорогие инструменты.
- Быстрое изготовление. Работы проводятся достаточно быстро. Многое зависит от того, какой вид конструкции вы выберете. На то, чтобы сделать коптильни своими руками, может уйти день, а некоторые агрегаты делаются за пару часов.
- Удобное применение. Коптильни просто обслуживать своими руками. Вы можете готовить вкусные блюда, и при этом вам не придется затрачивать много усилий.
- Долгий срок службы. Агрегаты, сделанные по советам мастеров из надежных материалов, будут служить вам не одни год.
- Быстрый монтаж. Конструкции предельно просты, поэтому их легко собирать.
Вопреки распространенному мнению, коптильни для окуривания своими руками – это не массивные конструкции, которые занимают много места. Установка агрегата на приусадебной территории вполне возможна.
Поставьте его неподалеку от гостевой зоны, и готовьте мясные и рыбные копчености на открытом воздухе. Домашние коптилки компактны, просты в использовании и долго служат. С ними вы сможете добавить в свой рацион новые блюда.
Создание этой конструкции не представляет большого труда. Вы и ваши близкие смогут в любое время попробовать копченое мясо, в котором сохранились многие полезные свойства.
При этом в нем не будет консервантов, в отличие от магазинных продуктов. Соорудите коптильню из стальной емкости: ее даже можно найти в дачном сарае или в кладовке.
Конструкцию легко переносить: после того, как вы прокоптите сало на своем участке, уберите ее в сухое место.
Коптилку легко чистить, поскольку конструкция очень проста. Желательно вычищать емкость после каждого приготовления пищи. Такое окуривание сохранит вкусовые свойства рыбы и птицы.
Копчения из магазинов, напротив, обрабатывают жидким дымом, в котором нет никакой пользы. По словам диетологов, копченые продукты, приготавливаемые без синтетических ингредиентов и консервантов, полезны, но в умеренных количествах.
Домашние коптильни быстро окуривают продукты. В них вы заготовите много мяса впрок, что особенно удобно для тех, кто любит охотиться и ловить рыбу.
Обзор электростатических коптилен, существующих на рынках
Рынок предлагает множество техники самых разных назначений и от разных производителей. Если нет нужной сноровки или возможностей для самостоятельного создания электроаппарата, лучше приобрести готовую. Для постоянной готовки дома подойдут маленький электростатические коптильни, выпускаемые американским производителем Greentechs, российским Электра или финским Muurikka. Эти устройства небольшие по габаритам, имеют полный функционал, просты в работе и стоят недорого в пределах 6 тысяч рублей. Они используются даже в маленьких комнатах и полностью безопасны, а еда в них получается такой же аппетитной, как и в дорогом профессиональном оборудовании.
Если нужна многофункциональная коптильня, то можно приобрести новозеландские устройства Anuka. Приборы стоят около 12 тысяч рублей, они оснащены дымогенератором.
Для ежедневной заготовки больших порций рыбы или мяса можно приобрести корейскую модель фирмы Kocateq или Landmann из Германии. Они стоят дороже, но для них отсутствуют любые ограничения по домашнему применению. Агрегаты крупногабаритные, похожи на аппараты, которые используются на производстве, но в них можно в потоковом режиме заготавливать продукты.
Электростатическая коптильня Cosmogen
Компания Cosmogen предлагает разные виды коптилен – для холодного и горячего копчения. На рынке существуют как бытовые, так и производственные устройства. Приборы многофункциональны, в них можно делать копченые, вяленые, сушеные продукты, а также комбинировать варианты приготовления. Аппараты от фирмы Cosmogen качественные, долговечные, эффективные и простые в работе устройства, продающиеся по невысокой стоимости.
На фото электростатическая коптильня Cosmogen
Электростатическая коптильня Ижица
Для крупных предприятий, специализирующихся на сбыте копченых товаров, можно подобрать коптильни фирмы Ижица. Примером может служить популярная модель Ижица 1200М. Устройство 1200М обладает следующими параметрами:
- Наибольшее разовое количество продуктов – 100 кг;
- Необходимая площадь для коптильни 2х2 м;
- Потребляемая мощность 0,6 кВт/час;
- Питание – основная комплектация 3 фазы, 380В, 50 Гц, также существует комплектация 1 фаза, 220В, 50 Гц.
Коптильни Ижица известны как проверенное временем, качественное и недорогое оборудование. Приготовление рыбы занимает менее 3 часов, а дымогенератор помогает уничтожить вредные бактерии.
На фото электростатическая коптильня Ижица
